【 国立公園の公園区域及び公園計画の点検について 】
公布日:昭和55年04月01日
環自計63号
[改定]
昭和57年4月1日 環自計46号
(各都道府県知事あて環境庁自然保護局長通達)
「国立公園計画の再検討要領」(昭和四八年一一月二二日付け環自計第六一五号当職通知。以下「再検討要領」という。)において、国立公園計画の再検討(以下「計画再検討」という。)を終了した国立公園については、その後五年ごとに定期的に点検を実施することとしている。再検討要領により実施した最初の計画再検討対象国立公園については、昭和五五年度が、点検実施年度に当たることとなるので、今般左記のとおり、国立公園の公園区域及び公園計画の点検(以下「点検」という。)の方針、作業手順等を定め、今後はこれにより、点検を実施することとされたので協力をお願いする。
なお、国定公園についても公園計画の再検討を実施した場合には、実施後五年ごとに点検を実施することとし、この場合の作業手順は「国定公園の指定、公園計画の決定等について」(昭和五四年二月八日付け環自計第二一二号当職通知)によることとする。
おつて、当面の点検対象となる国立公園(地域)及び点検年度は次のとおりとなるので念のため申し添える。
|
国立公園(地域)名
|
計画再検討に係る告示年月日
|
第一次点検終了年度
|
|
富士箱根伊豆(箱根)
|
昭和五○年五月一日
|
昭和五五年度
|
|
大山隠岐(大山蒜山)
|
昭和五○年九月一三日
|
〃五五〃
|
|
伊勢志摩
|
昭和五二年二月八日
|
〃五六〃
|
|
阿寒
|
昭和五二年一一月一五日
|
〃五七〃
|
|
白山
|
昭和五三年三月二二日
|
〃五七〃
|
|
磐梯朝日(磐梯吾妻猪苗代)
|
昭和五三年一二月八日
|
〃五八〃
|
|
支笏洞爺(羊蹄山)
|
昭和五四年九月二七日
|
〃五九〃
|
|
足摺宇和海(足摺)
|
昭和五四年一二月一四日
|
〃五九〃
|
|
阿蘇(阿蘇)
|
昭和五四年一二月一四日
|
〃五九〃
|
|
十和田八幡平(十和田八甲田)
|
昭和五五年三月一四日
|
〃五九〃
|
記
一 方針
点検に当たつては、再検討要領の四の(二)、(三)のイ及びエ並びに(四)に定める考え方を踏襲するものとする。
二 点検時期
計画再検討の終了した年度(官報告示日の属する年度)の翌年度から五年間を第一次計画期間とし、当該計画期間の四年目から五年目にかけて、第二次計画期間(五年間)を前提とした点検を実施することとし、以後順次同様の考え方で五年ごとに点検を実施していくこととする。
(次図参照)
複数の地域に区分して計画再検討を実施している国立公園については、当面地域ごとに前記の方針で点検を実施することとするが、当該国立公園の全域の計画再検討を終了した場合には、終了した年度の翌年度から五年間ごとに、同様の考え方により国立公園単位で点検を実施することとする。
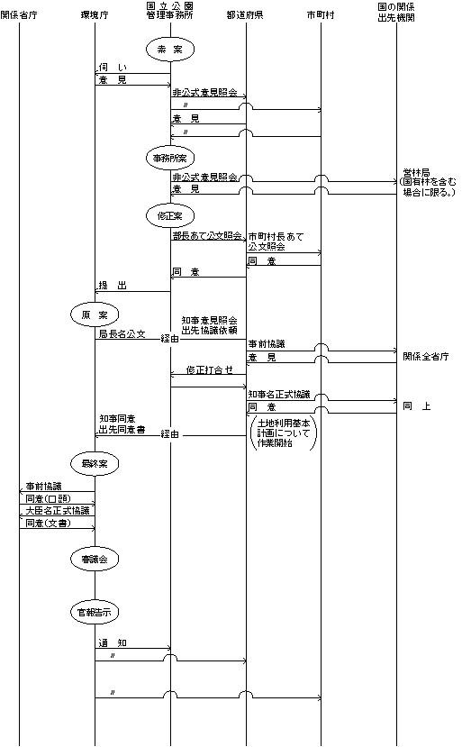
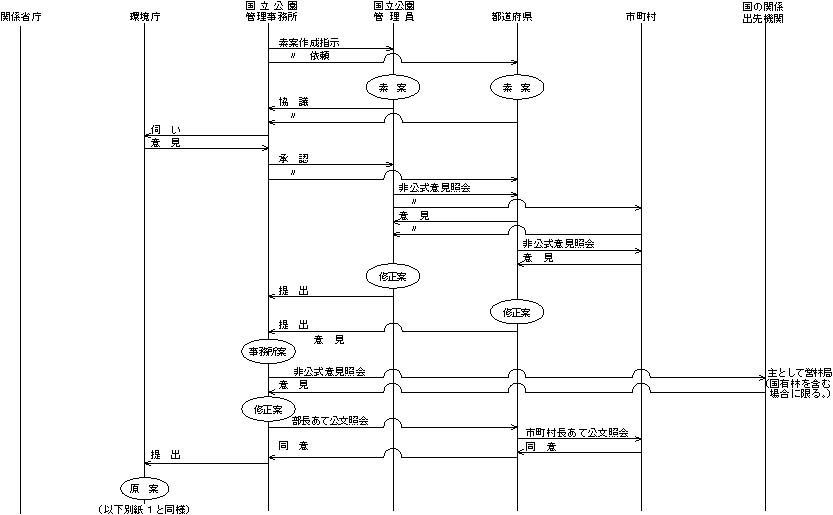
三 作業手順
(一) 点検の作業手順については、別紙一から三までのとおりとする。
(二) 国立公園管理事務所長は、担当区域に含まれる国立公園が点検の対象となつた場合には、当該国立公園の点検作業開始年度(次期計画期間の始まる二年前)の四月に、点検の素案の作成を開始するものとし、翌年度中に作業が終了するよう作業を進めるものとする。
(三) 素案を含め、作業途上における各段階の案については内容に応じて「国立公園の指定書及び公園計画書作成要領」(昭和五四年四月一日付け環自計第二五〇号当職通知)の様式第一―三及び様式第二―三並びに「国立公園の区域図及び公園計画図等作成要領」(昭和五四年四月一日付け環自計第二五〇号当職通知)の「区域変更図」、「保護規制計画変更図」及び「変更施設図」により、関係図書を作成するものとする。
別表
国立公園管理事務所が所在する国立公園の点検作業手順